Логин: Пароль:
Регистрация

В Казани закрываются для движения ул. Карла Маркса и Миславского

02 сен 2016
2016-09-02 13:52:08

С 5 сентября в Казани закрываются улицы Карла Маркса и Миславского.

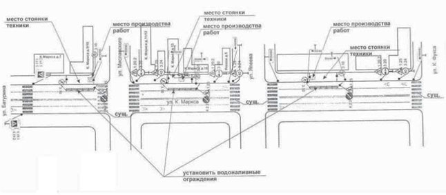
В Казани с 5 сентября по 21 октября частично ограничат движение автотранспорта по улицам Карла Маркса и Миславского. Там запланирована работа по реконструкции кабельной канализации.

Так, проезжая часть на ул. К. Маркса будет закрыта на участке от ул. К. Фукса до ул. Миславского, а по ул. Миславского в районе домов №15 и 13, сообщает исполком города.

Схема организации движения:

 

Поделиться в соцсетях:
Тэги: #Казань   #дорога   #Авто  
Поставьте оценку:
Комментарии:

Warning: fopen(/home/u513226/autotat.ru/www/_logs/er260424.log): failed to open stream: Disk quota exceeded in /home/u513226/autotat.ru/www/_includes/__api.php on line 606

Warning: fopen(/home/u513226/autotat.ru/www/_logs/er260424.log): failed to open stream: Disk quota exceeded in /home/u513226/autotat.ru/www/_includes/__api.php on line 606

Warning: fopen(/home/u513226/autotat.ru/www/_logs/er260424.log): failed to open stream: Disk quota exceeded in /home/u513226/autotat.ru/www/_includes/__api.php on line 606

Warning: fopen(/home/u513226/autotat.ru/www/_logs/er260424.log): failed to open stream: Disk quota exceeded in /home/u513226/autotat.ru/www/_includes/__api.php on line 606

Warning: fopen(/home/u513226/autotat.ru/www/_logs/er260424.log): failed to open stream: Disk quota exceeded in /home/u513226/autotat.ru/www/_includes/__api.php on line 606

Warning: fopen(/home/u513226/autotat.ru/www/_logs/er260424.log): failed to open stream: Disk quota exceeded in /home/u513226/autotat.ru/www/_includes/__api.php on line 606

Warning: fopen(/home/u513226/autotat.ru/www/_logs/er260424.log): failed to open stream: Disk quota exceeded in /home/u513226/autotat.ru/www/_includes/__api.php on line 606

Warning: fopen(/home/u513226/autotat.ru/www/_logs/er260424.log): failed to open stream: Disk quota exceeded in /home/u513226/autotat.ru/www/_includes/__api.php on line 606

Warning: fopen(/home/u513226/autotat.ru/www/_logs/er260424.log): failed to open stream: Disk quota exceeded in /home/u513226/autotat.ru/www/_includes/__api.php on line 606
| (не представился)

Оставьте свой комментарий:

Перед добавлением отзыва необходимо оценить материал страницы ( Оценить )


Warning: fopen(/home/u513226/autotat.ru/www/_logs/er260424.log): failed to open stream: Disk quota exceeded in /home/u513226/autotat.ru/www/_includes/__api.php on line 606